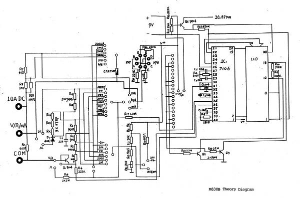
dt-830b схему
| 
					 Хотел заменить, но как узнать номинал ( Визуально не разобрать- повреждены). Поискал схему по сайтам, но так и не нашел. Схемы, то есть, написано что мультиметр DT- 830 B, но когда сравнил со своим мультиметром - оказалось не то. 
						
						Краткий перечень возможностей:
 Характеристики дистрибутива 
						
 Скачать: 
							 | 
			

runge80